返回顶部
400-0377-798
在线咨询
微信二维码

发布时间:2020-07-13 16:53:31 浏览次数:810次
多联机亦称变冷媒流量多联式空调系统,由一台室外机连接数台不同或相同型式、容量的直接蒸发式室内机,构成一套单一制冷/热循环空调系统,也简称为VRV或VRF。

一、多联机优缺点解析
优点:
节省建筑面积空间,控温精准舒适度高;
噪音较低,运转宁静;
小面积使用比较节能,运行费用较低,
控制灵活,可以通过电话和调制解调器实现远程控制;
施工安装方便,可满足不同工况的要求;
缺点:
初期投入会比较高;
如果需要新风系统,需要定外追加;
冷媒管长度和室内外机高差有严格限制;
不适用房间纵深较大的房型,机外静压小,送风距离短;
一套机组的制冷(热)能力有限,不能满足较大房间的空调要求;
二、多联机系统制冷制热循环

制冷制热循环原理:
制冷剂被压缩机压缩,将原本低温低压的制冷剂气体,压缩成高温高压的过热蒸汽后,由压缩机的排气管口排出。高温高压气态的制冷剂从压缩机排气管口排出后,通过电磁四通阀送入冷凝器中,高温高压制冷剂气体进入冷凝器中,由轴流风扇对冷凝器进行降温处理,冷凝器管路中的制冷剂进行降温后送出中温高压液态的制冷剂;中温高压液态的制冷剂经冷凝器送出后,经管单向阀后, 经干燥过滤器,再经电子膨胀阀节流降压,变为低温低压的制冷剂液体,再分别送入室内机的管路中。
制热原理与制冷原理基本相同,不同的是通过电路系统控制电磁四通阀中的阀块进行换向,从而改变制冷剂的流向,实现制冷到制热功能的转换。

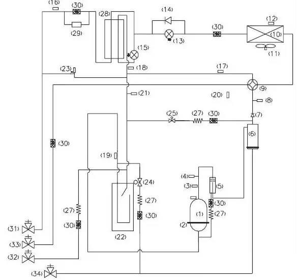
三、多联机各部件的解析

压缩机(1):制冷系统的心脏,吸进低温低压的气态制冷剂,排除高温高压的气态制冷剂,压缩机是制冷系统的动力。
压缩机加热带(2):提高压缩机温度,将里面的液态制冷剂挥发为气态,避免对压缩机造成液击。一般是在安装完第一次通电,或者冬季长时间不开时,这个加热带才真正有作用。
压缩机排气感温包(3):检测压缩机的排气温度,防止压缩机的排气温度超过设定温度,以达到控制和保护压缩机的作用。
高压开关(4):当压缩机的排气压力,超过高压开关的动作值时,立刻反馈信号停止整机运行,达到保护压缩机的目的。
油分离器(5):将制冷压缩机排出的高压蒸汽中的润滑油进行分离,此时靠油分离器,分离系统的制冷剂和油,防止大量冷冻油进入制冷系统以及压缩机缺油。同时通过分离,改善了冷凝器和蒸发器中的传热效果。
均油器(6):均油器的作用是“使空调系统不同部位之间的油位达到均衡”,以防止部分缺油。
单向阀(7):制冷系统中防止冷媒反向流动,防止高压气体方向进入压缩机,快速平衡压缩机吸排气的压力。
高压传感器(8):检测制冷系统的实时高压值,如果高压值超过值,则反馈信号保护压缩机和做其他控制。
四通阀(9):四通阀由三个部分组成:先导阀、主阀和电磁线圈。通过电磁线圈电流的通断,来启闭左或右阀塞,从而可以用左、右毛细管来控制阀体两侧的压力,使阀体中的滑块在压力差的作用下左右滑动从而转换制冷剂的流向,达到制冷或制热的目的。
冷凝器(10):冷凝器就是冷却压缩机排出的高温高压的制冷剂蒸汽,高温高压的制冷剂气体在这里冷凝,与空气强制对流换热。
风机(11):主要的作用就是强化对流换热,增加换热效果、制冷的时候吸热散冷、制热的时候吸冷散热。
化霜感温包(12):控制化霜的复位温度的,到了感温包的设定温度,就停止除霜了。用于化霜检测控制
电子膨胀阀(13):电子膨胀阀的作用就是节流,和毛细管热力膨胀阀的主要不同是它是靠控制器来控制开度,可以根据需要调节阀口开度,从而控制流量。使用电子膨胀阀能使得流量调节精度更高,但价格相对贵了很多。
单向阀(14):制冷系统中防止冷媒反向流动。
过冷器电子膨胀阀(15):控制系统制冷运行时候,液管冷媒过冷度,降低管路能力损耗,加大制冷系统的制冷量。
过冷器液出感温包(16):检测液管温度,送入控制板,调节电子膨胀阀的开度。
气分进管感温包(17):检测气液分离器进管温度,避免压缩机回液运行。
过冷器出感温包(18):检测过冷器气侧温度,输入控制板,调节膨胀阀的开度。
气分出管感温包(19):检测气液分离器内部状态,进一步控制压缩机的吸气状态
环境感温包(20):检测室外机运行的环境温度。
低压传感器(21):检测制冷系统低压压力,如果低压压低过低则反馈信号,避免运行压力过低运行,而造成压缩机故障。
气液分离器(22):气液分离器的主要作用是贮存系统内的部分制冷剂,防止压缩机液击和制冷剂过多而稀释压缩机油。
卸荷阀(23):卸荷阀的主要功能是自动控制卸荷或加载,避免管路死区,导致压力过高。
本文转自:制冷百科